首页  /  三菱电机产品  /  三菱张力控制器 / 三菱电源装置LD-40PSU
三菱电源装置LD-40PSU
三菱电源装置LD-40PSU

三菱电源装置LD-40PSU

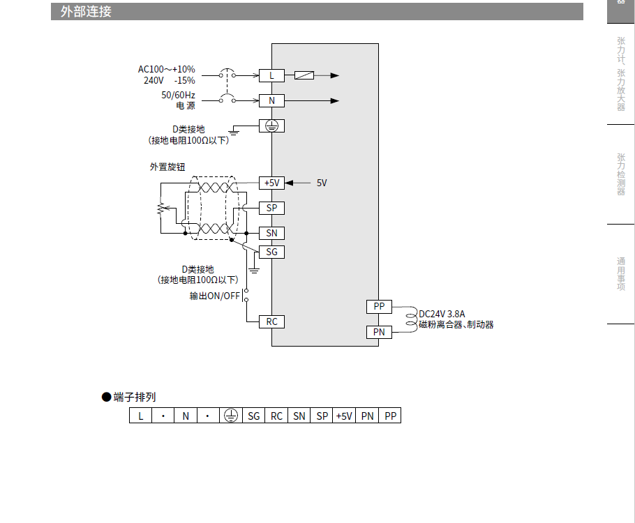
LD-40PSU型电源装置是,利用来自面板表面的旋钮和外部的信号电压、外置旋钮等,可以改变电压的磁粉离合器、制动器用恒压控制方式的离合器用放大器。

产品特点


核心优势

高性能

采用先进的控制算法和高品质材料,确保产品的高性能和稳定性。

高精度

内置高精度编码器,可实现微米级的精确控制,满足高精度加工需求。

长寿命

采用优质材料和精密制造工艺,确保产品的长寿命和高可靠性。

相关产品

需要技术支持?

我们的专业技术团队随时为您提供帮助

产品咨询
销售经理
微信二维码

扫描微信二维码咨询

客户服务
微信二维码

扫描微信二维码咨询

服务热线
15921277450
回到顶部